Jump to content

Vacuum Line Replacement


Recommended Posts

Posted

I want to replace all (or at least most) of my vacuum lines, and I understand that silicone vac tubing is an excellent alternative to the OEM crappy rigid plastic lines.

 

Anyone know what the total length of all the vac lines is for a 3100 engine in a 1st gen grand prix?

 

From replacing my vacuum canister line I see that 4mm inner diameter tubing is a good fit... are all of the vac lines that same size?

Posted

i don't think there are that many plastic vacuum lines, but i could be wrong...

 

i thought that was much more prevalent on 70s/80s cars...

 

but yes, silicone tubing should last longer, assuming the vacuum won't collapse it.

Posted

I don't think there are that many either... but it is hard to estimate their lengths without removing them from the car.

Posted

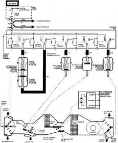
i may not be able to give you an estimate, but this should give you a good idea where to look to measure for yourself.

post-2716-143689040754_thumb.jpg

post-2716-143689040756_thumb.jpg

Join the conversation

You can post now and register later. If you have an account, sign in now to post with your account.

Guest
Reply to this topic...

×   Pasted as rich text.   Paste as plain text instead

  Only 75 emoji are allowed.

×   Your link has been automatically embedded.   Display as a link instead

×   Your previous content has been restored.   Clear editor

×   You cannot paste images directly. Upload or insert images from URL.

×
×
  • Create New...