NCTyphoonKid Posted January 31, 2018 Report Posted January 31, 2018 On my 94 z34 my cooling fans are not coming on according to the gauge it’s getting above 230* and there still not coming on, I’ve tried swapping out both relays and have no change. What else should I start checking? Maybe my gauge is wrong? Quote
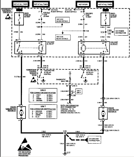
Imp558 Posted January 31, 2018 Report Posted January 31, 2018 (edited) Look for corrosion on the fan plugs and check their ground(s). You can use a pair of jummper cables and a couple of nails to power a fan at the plug and see if it's any good. Also if you have a volt meter (or a light bulb) you should find 12V at the fan relays on 2 of the pins, if you don't and the fuses are good then there's a problem in the harness. Edited January 31, 2018 by Imp558 Nas Escobar 1 Quote
NCTyphoonKid Posted January 31, 2018 Author Report Posted January 31, 2018 I got them going I started checking wires and they started working I’m thinking my sender is bad since it’s saying it’s running hot and fluctuates around,I burped the system so I don’t think it’s gettin to hot and it’s not acting like it’s overheating NCTyphoonKid 1 Quote
Imp558 Posted January 31, 2018 Report Posted January 31, 2018 There are 2 sending units, one for the PCM and one for the gauge so the big question is which one is bad. On a 94 I think they are in the same unit as a three pin but I'm infinitely more familiar with the 3800. Quote
NCTyphoonKid Posted January 31, 2018 Author Report Posted January 31, 2018 There are 2 sending units, one for the PCM and one for the gauge so the big question is which one is bad. On a 94 I think they are in the same unit as a three pin but I'm infinitely more familiar with the 3800. Maybe I should 3800sc swap it lol Imp558 1 Quote
Nas Escobar Posted January 31, 2018 Report Posted January 31, 2018 There are 2 sending units, one for the PCM and one for the gauge so the big question is which one is bad. On a 94 I think they are in the same unit as a three pin but I'm infinitely more familiar with the 3800. LQ1 had 2, one for the ECU which is on the LIM, and I think the one for the gauge is on the rear head. My fans were constant hot when I forgot to plug in the wire for the ECU sender. Quote
walterdude Posted January 31, 2018 Report Posted January 31, 2018 When I forgot to plug in the one on the LIM both fans ran full speed... The sensor not being present likely forced the PCM into "Limp Home" Mode.... Luck... Tom B... If you can't tell I LOVE LQ1s!!! Quote
NCTyphoonKid Posted February 2, 2018 Author Report Posted February 2, 2018 For some reason the fans are being odd sometimes they work sometimes they don’t. I drove it 10 miles and it got to about 230ish and made the idiot light come on but if I sped up it went down. And having the car idle after burping again and letting it sit and run up to temp they come on and cool it down. Another thing that I don’t believe is helping me is that my hvac controls aren’t working and I can’t turn the heat on or turn the air on and I was reading on one thread that it’s best to have the heat on so you can cycle through the heater core properly to get the air out. I pulled the dash apart and all my connections are hooked up. Quote
NCTyphoonKid Posted February 2, 2018 Author Report Posted February 2, 2018 Wiggle the harness around I tried that and reconnecting. Also while it was idling only one fan is working Quote
Imp558 Posted February 2, 2018 Report Posted February 2, 2018 Secondary fan will only come on if the AC is on or the primary fan fails to cool the engine. Quote
NCTyphoonKid Posted February 2, 2018 Author Report Posted February 2, 2018 Secondary fan will only come on if the AC is on or the primary fan fails to cool the engine. I did not know that that is good to know I wish I could test it but I’m stuck on why my hvac controls aren’t working. When I turn the key the red light for the button lights up just for second and that’s all it does Quote
walterdude Posted February 2, 2018 Report Posted February 2, 2018 As I remember on my 93 the HVAC controls didn't work because of a vacuum leak... At least Gen 1s used vacuum to control the HVAC actuation... Turns out that wierd accumulator ball for Cruise control was bad/leaking.... The one under or right near the battary... Traced the line to a junction right near the strut tower and plugged the line... I NEVER use Cruise Control,,, wasn't any loss to me... Hope this helps,,,,, Tom B... Quote
NCTyphoonKid Posted February 2, 2018 Author Report Posted February 2, 2018 As I remember on my 93 the HVAC controls didn't work because of a vacuum leak... At least Gen 1s used vacuum to control the HVAC actuation... Turns out that wierd accumulator ball for Cruise control was bad/leaking.... The one under or right near the battary... Traced the line to a junction right near the strut tower and plugged the line... I NEVER use Cruise Control,,, wasn't any loss to me... Hope this helps,,,,, Tom B... They don’t light up or anything. Quote
NCTyphoonKid Posted February 3, 2018 Author Report Posted February 3, 2018 Got this at the parts store to try and help isolate some of the coolant temp and figure out what’s really going on. It was inexpensive and looked like it would help Quote
Imp558 Posted February 3, 2018 Report Posted February 3, 2018 Hopefully the pressure rating is correct for the application. Quote
NCTyphoonKid Posted February 3, 2018 Author Report Posted February 3, 2018 Hopefully the pressure rating is correct for the application. It was 16psi like the cap I took off Imp558 1 Quote
Imp558 Posted February 3, 2018 Report Posted February 3, 2018 It was 16psi like the cap I took off That thing is pretty cool. Quote
NCTyphoonKid Posted February 3, 2018 Author Report Posted February 3, 2018 That thing is pretty cool. For 30 bucks it seems useful and I’m driving the car now and the gauge is fluctuating and I stopped and checked the temp on the cap and it says I’m not overheating so I’m thinking maybe a bad sender Quote
Imp558 Posted February 3, 2018 Report Posted February 3, 2018 You can check the sender with an ohm meter and the truth table if it's suspect Quote
NCTyphoonKid Posted February 3, 2018 Author Report Posted February 3, 2018 You can check the sender with an ohm meter and the truth table if it's suspect I placed a order with rockauto for some other parts for it and just went ahead and got both temp senders since they were fairly inexpensive and may as well get it all at one time Quote
Imp558 Posted February 3, 2018 Report Posted February 3, 2018 Since you have to drain the coolant down some that makes sense. Quote
NCTyphoonKid Posted February 3, 2018 Author Report Posted February 3, 2018 Since you have to drain the coolant down some that makes sense. It needs a good flush I’m not sure when it was last changed so no biggie the both senders were like 17 bucks for both Quote
NCTyphoonKid Posted February 3, 2018 Author Report Posted February 3, 2018 I also borrowed a block combustion leak tester. And tested it twice and it’s showing exhaust gases in the radiator 🙄 joy maybe I should 3800sc swap it Quote
Recommended Posts
Join the conversation
You can post now and register later. If you have an account, sign in now to post with your account.